Retour à la page de monitoring ...
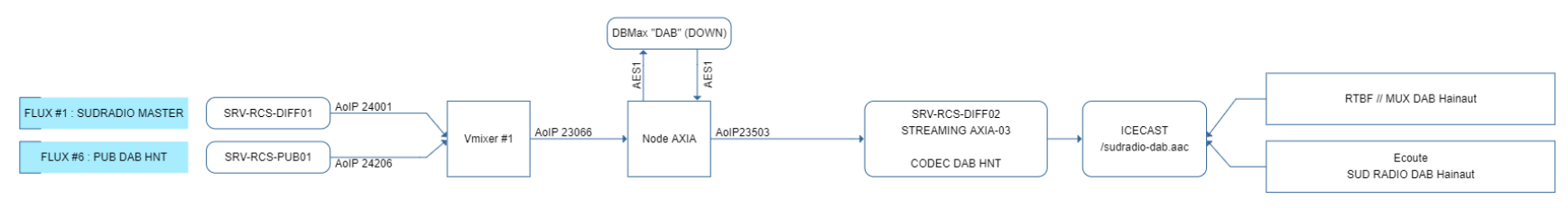
SUD RADIO DAB Hainaut (flux identique à RTBF)
Sortie directe de RCS